ООО "КОНТАКТЭЛЕКТРО"
Главная/Разъединители РВ 10 кВ

Разъединители 10 кВ

klassifikaciya_razedinitelej_bez_nadpisi
Классификация разъединителй

     Разъединитель – электрический аппарат с видимым местом разъединения электрической цепи в воздухе, предназначен для включения и отключения под напряжением участков электрической цепи высокого напряжения при отсутствии нагрузочного тока.

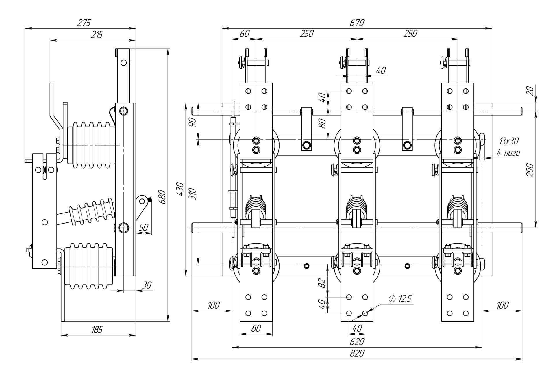
  1.  Разъединители внутренней установки имеют несколько вариантов исполнения. Классифицирующим признаком в вариантах исполнения разъединителя серии РВз является взаимное расположение заземляющих ножей и шарнирного (подвижного) контакта. Так, например, Разъединитель РВз 10/630-I-УХЛ2 конструктивно имеет расположение заземляющих ножей со стороны неподвижного контакта, а у разъединителя  РВз 10/630-II-УХЛ2 заземляющие ножи со стороны шарнирного контакта. что можно рассмотреть на прилагаемом  рисунке
        У разъединителей серии РВФз с проходным изолятором, в качестве классифицирующих признаков выступает расположение заземляющего контакта относительно шарнирного (подвижного) контактного ножа, отмеченное первой римской цифрой. А также расположение проходного изолятора относительно шарнирного контакта, отмечается второй римской цифрой. 
         Разъединители серии РВР классифицируются по количеству полюсов и по количеству и расположению относительно подвижных и шарнирных контактов заземляющих ножей. Первая римская цифра классифицирует по количеству полюсов - I, II и III полюсные. Вторая римская цифра характеризует расположение заземляющих ножей аналогично разъединителям серии РВ 
    Варианты исполнения разъединителей определяются схемой электроснабжения, необходимостью заземления участков электрической схемы для безопасного обслуживания в процессе эксплуатации электрических сетей, а также конструктивными особенностями щитовой продукции.
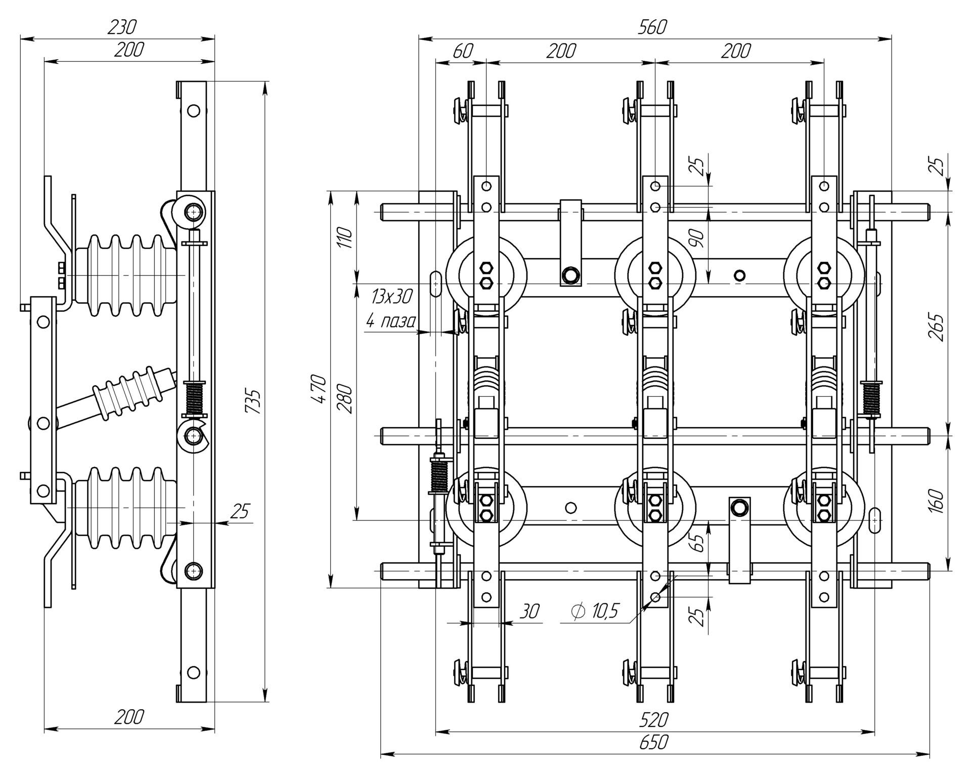
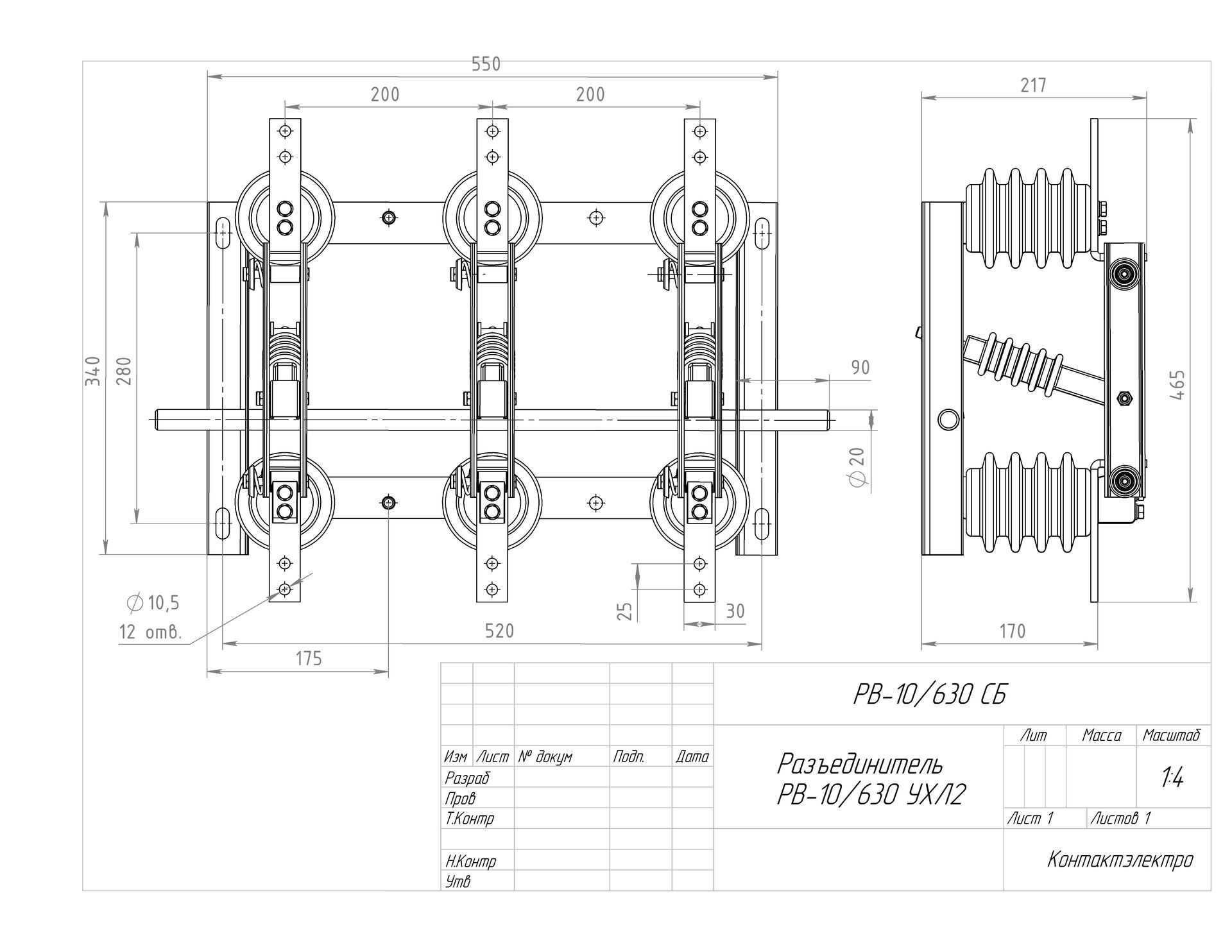
Разъединители РВ(з) 630А 10 кВ
rv_10_630
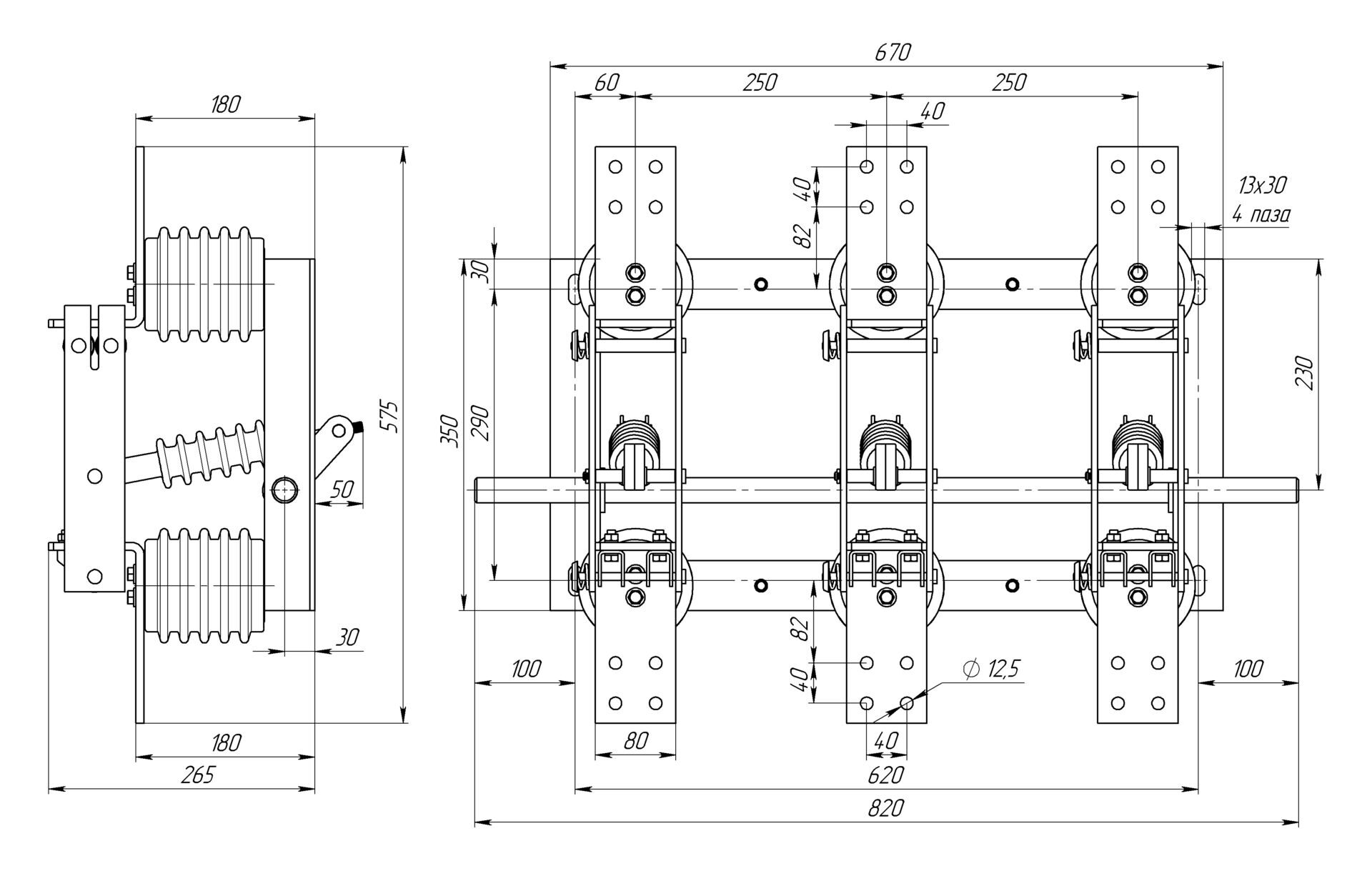
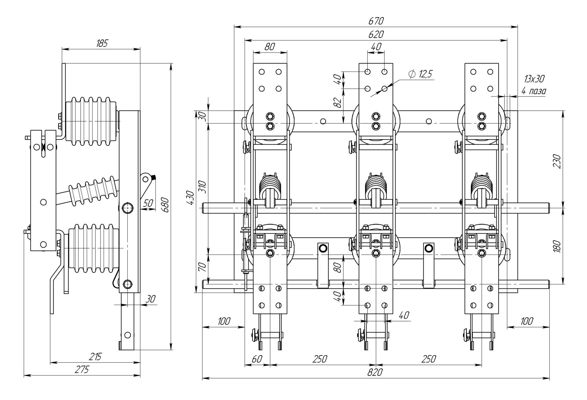
РВ-10/630 УХЛ2 без заземляющих ножей
  • Номинальное напряжение 10 кВ.
  • Номинальный ток 630А
rvz-i_630
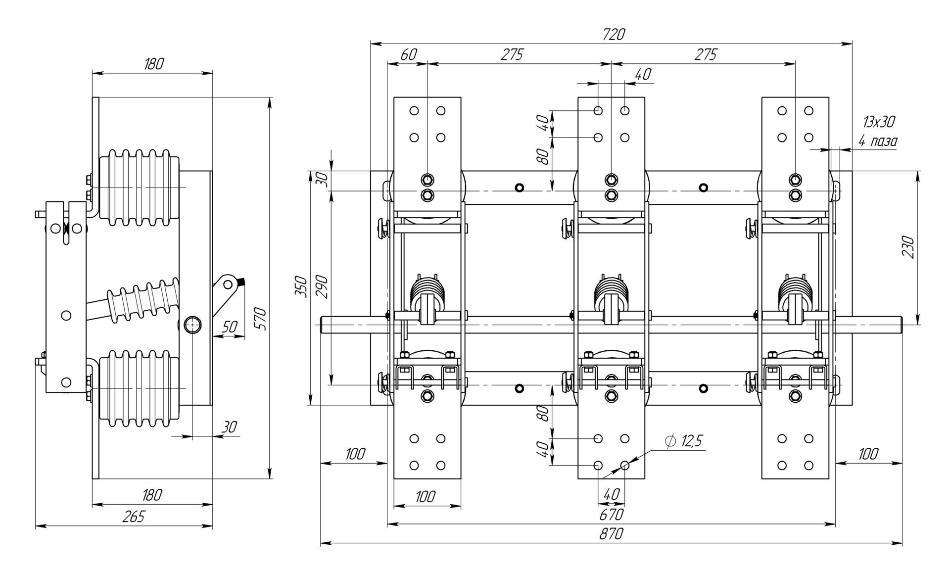
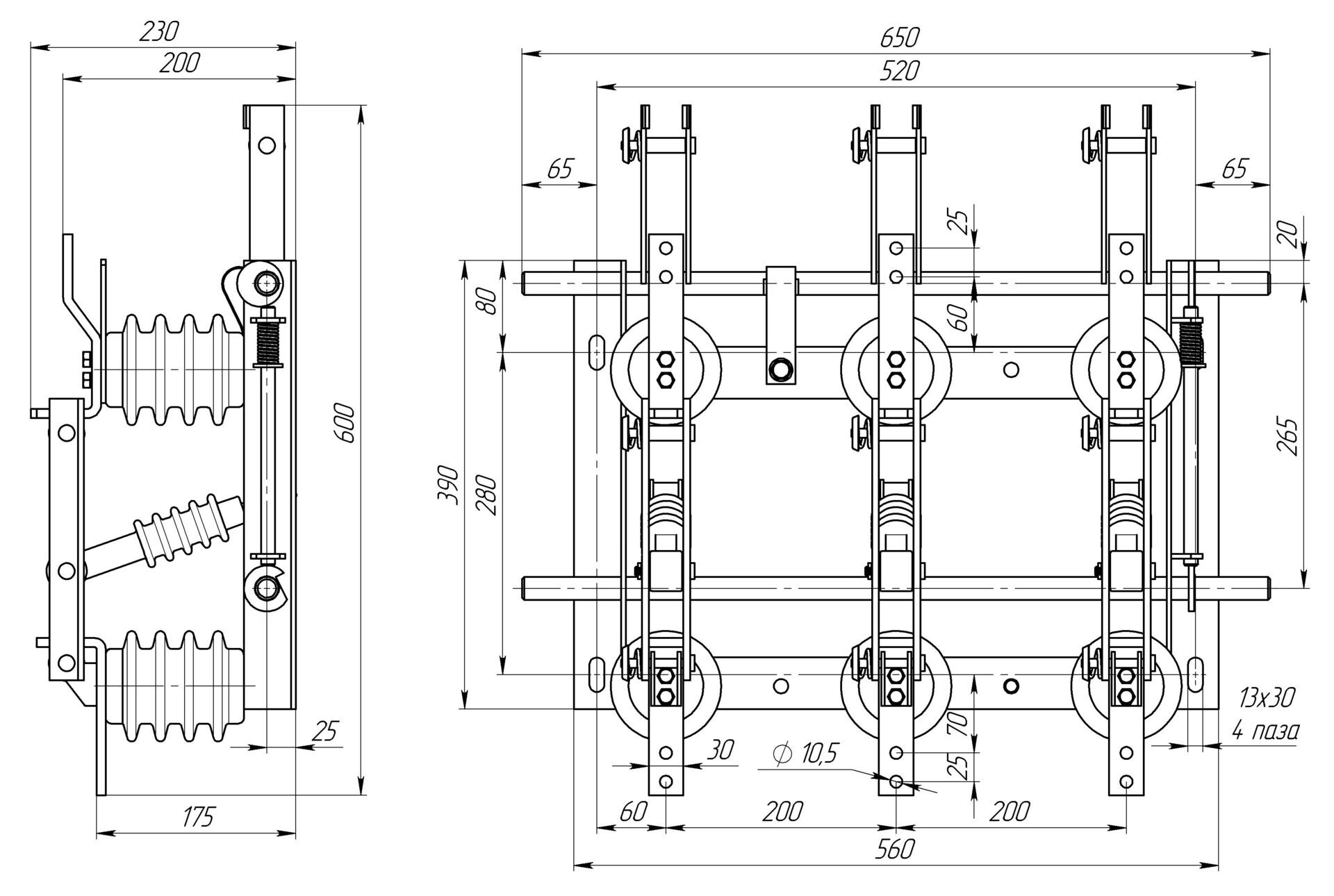
РВз-10/630-I-УХЛ2
  • Номинальное напряжение 10 кВ.
  • Номинальный ток 630А
rvz-ii_fotorealistichnaya_model
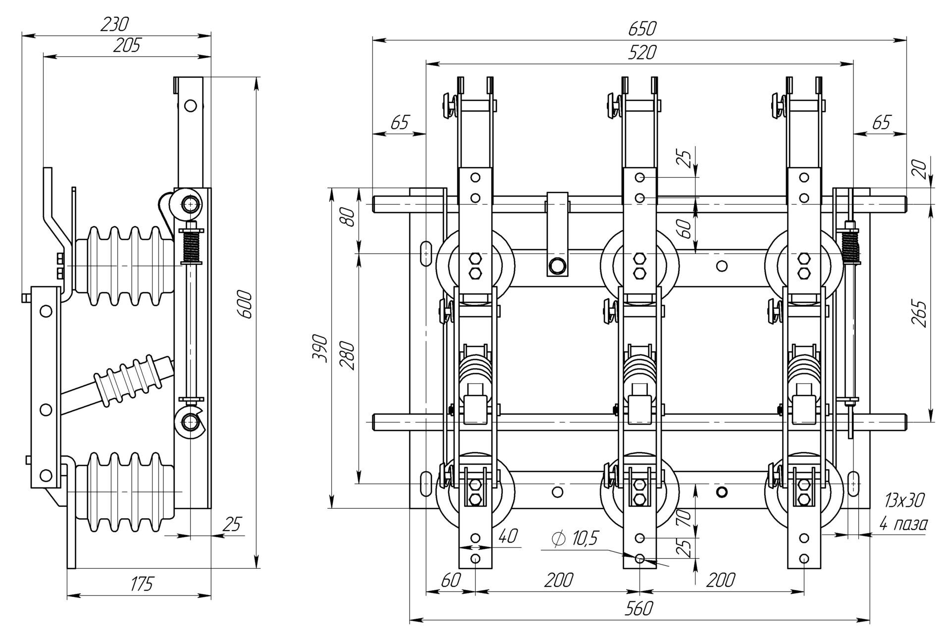
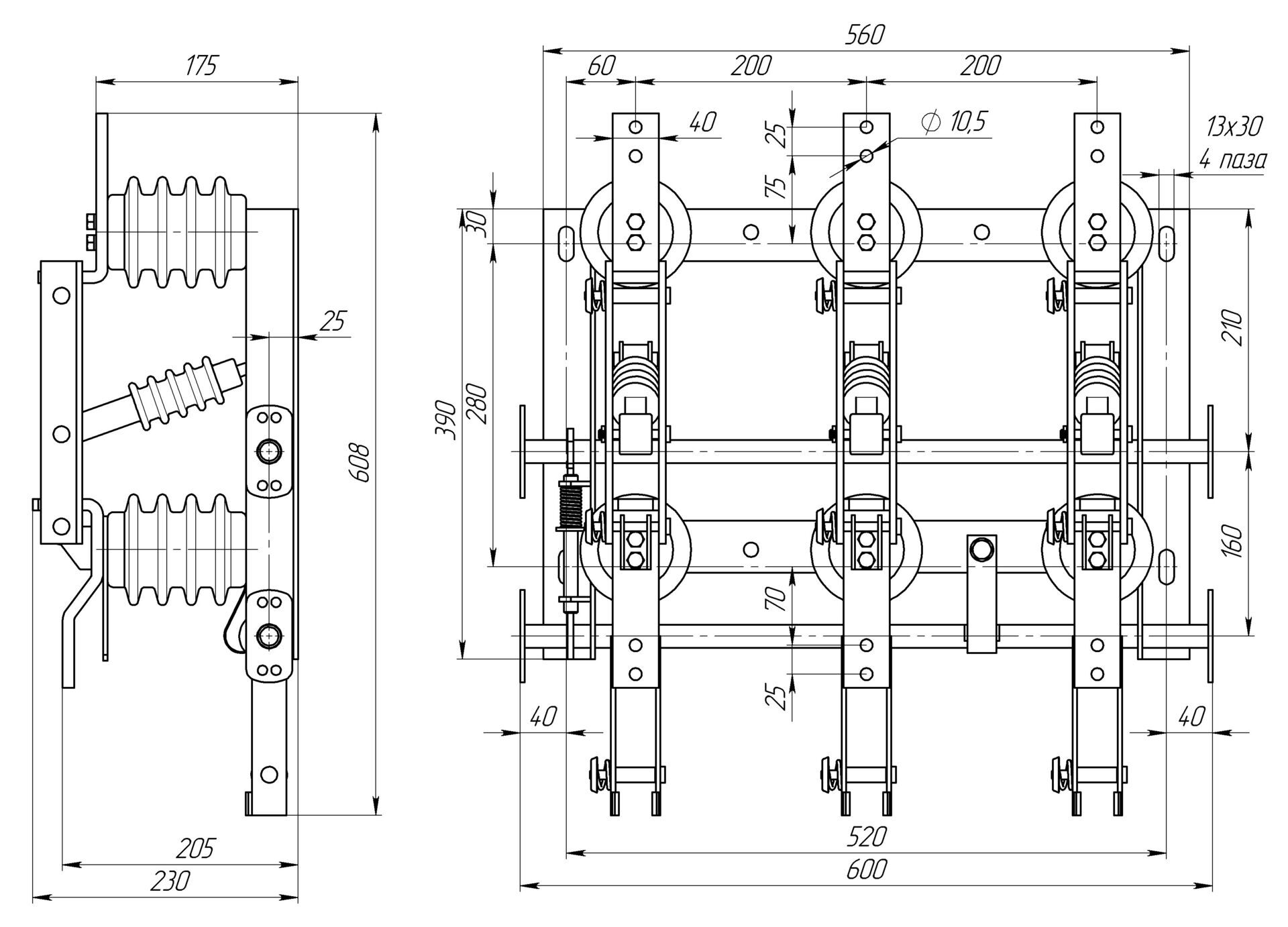
РВз-10/630-II-УХЛ2
  • Номинальное напряжение 10 кВ.
  • Номинальный ток 630А
rvz-iii_630
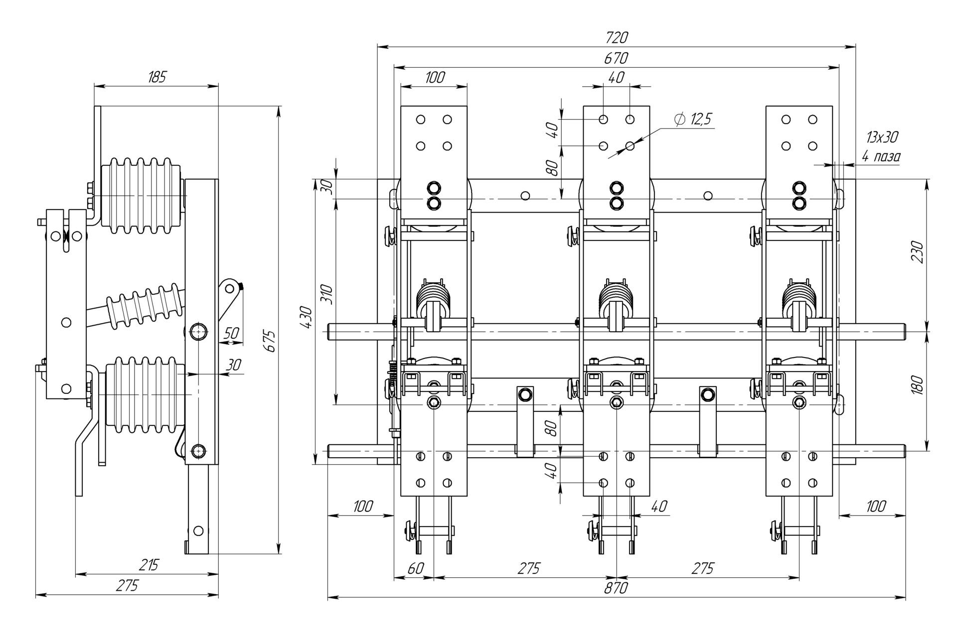
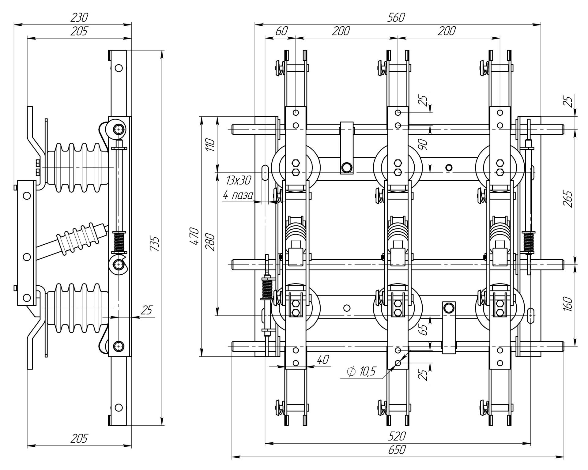
РВз-10/630-III-УХЛ3
  • Номинальное напряжение 10 кВ.
  • Номинальный ток 630А
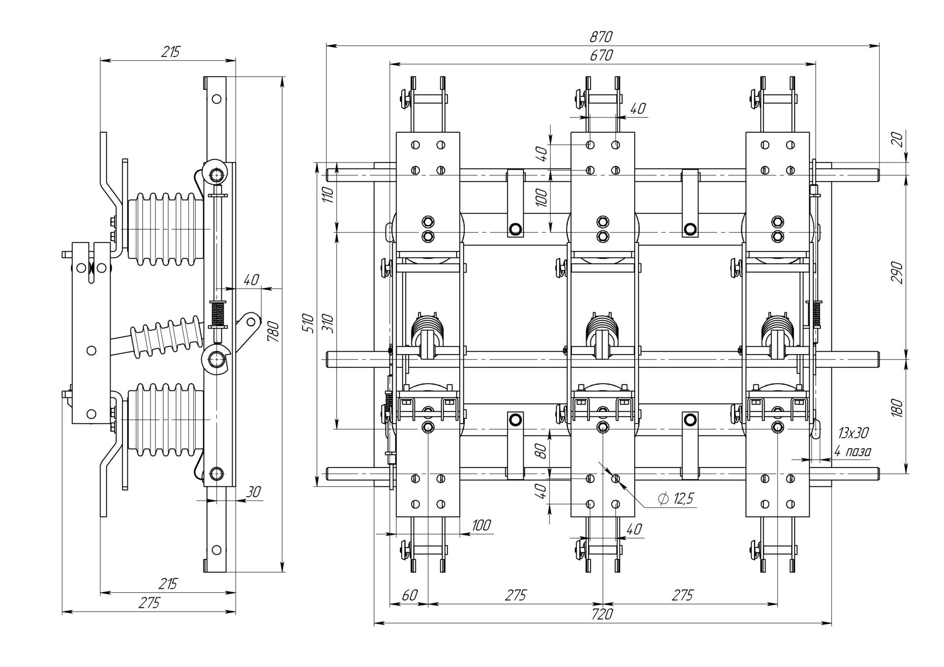
Разъединители РВ(з) 1000А 10 кВ
Разъединитель РВ 10/1000
РВ-10/1000 УХЛ2 без заземляющих ножей
  • Номинальное напряжение 10 кВ.
  • Номинальный ток 1000 А
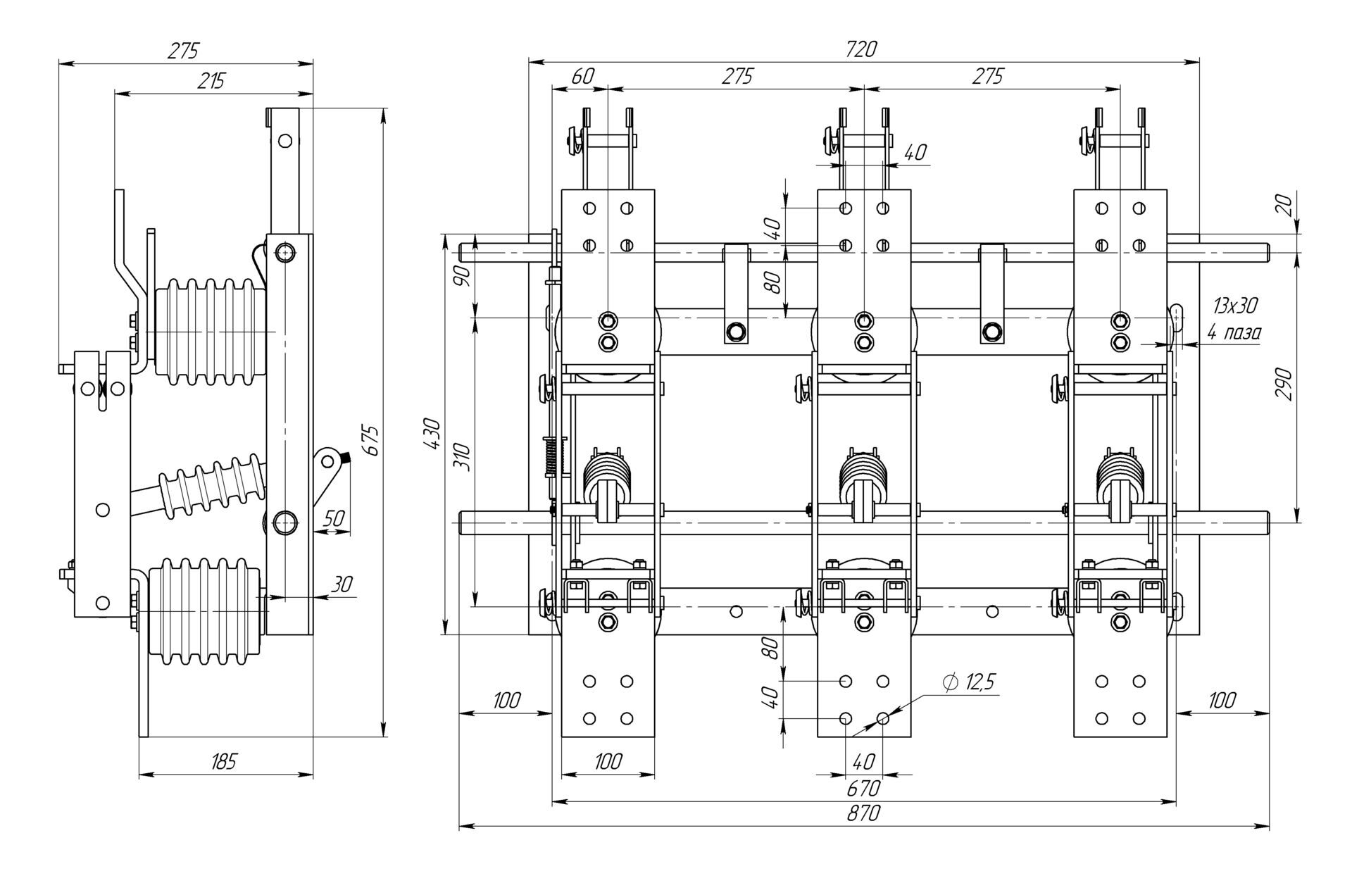
rvz-i_1000
РВз-10/1000-I-УХЛ2
  • Номинальное напряжение 10 кВ.
  • Номинальный ток 1000А
rvz-ii_1000
РВз-10/1000-II-УХЛ2
  • Номинальное напряжение 10 кВ.
  • Номинальный ток 1000А
rvz-iii_1000
РВз-10/1000-III-УХЛ3
  • Номинальное напряжение 10 кВ.
  • Номинальный ток 1000А
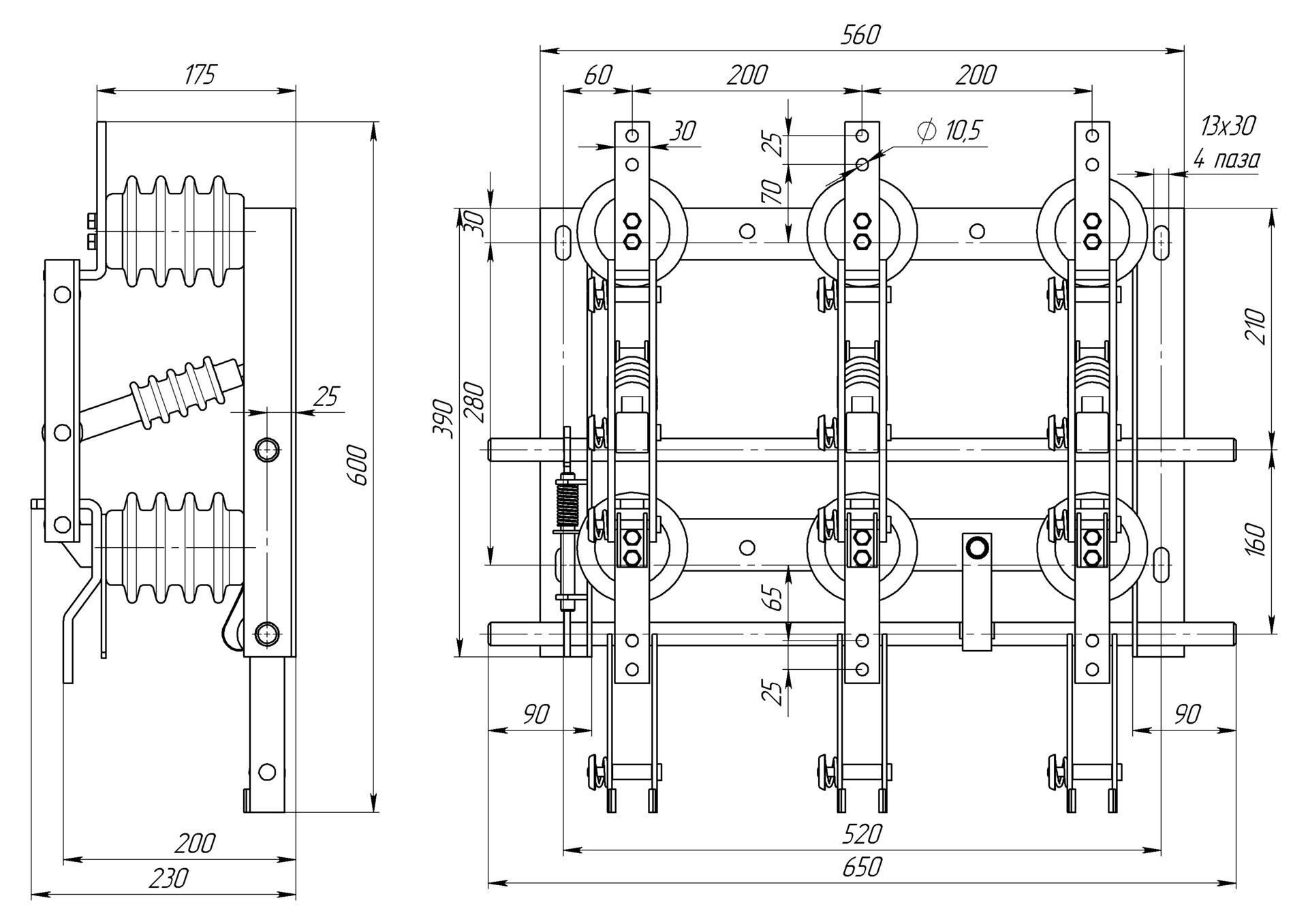
Разъединители РВ(з) 1600А 10 кВ
rv_1600_fotorealistichnaya_model
РВ-10/1600 УХЛ2 без заземляющих ножей
  • Номинальное напряжение 10 кВ.
  • Номинальный ток 1600 А
rvz-i_1600_fotorealistichnaya_model
РВз-10/1600-I-УХЛ2
  • Номинальное напряжение 10 кВ.
  • Номинальный ток 1600А
rvz-ii_1600_fotorealistichnaya_model
РВз-10/1600-II-УХЛ2
  • Номинальное напряжение 10 кВ.
  • Номинальный ток 1600А
rvz-iii_1600_fotorealistichnaya_model
РВз-10/1600-III-УХЛ3
  • Номинальное напряжение 10 кВ.
  • Номинальный ток 1600А
Разъединители РВ(з) 2000А 10 кВ
rv_1600_fotorealistichnaya_model
РВ-10/2000 УХЛ2 без заземляющих ножей
  • Номинальное напряжение 10 кВ.
  • Номинальный ток 2000 А
rvz-i_1600_fotorealistichnaya_model
РВз-10/2000-I-УХЛ2
  • Номинальное напряжение 10 кВ.
  • Номинальный ток 2000А
rvz-ii_1600_fotorealistichnaya_model
РВз-10/2000-II-УХЛ2
  • Номинальное напряжение 10 кВ.
  • Номинальный ток 2000А
rvz-iii_1600_fotorealistichnaya_model
РВз-10/2000-III-УХЛ3
  • Номинальное напряжение 10 кВ.
  • Номинальный ток 2000А
Привода и комплектующие к разъединителям серии РВ(з)

Для управления главными и заземляющими контактами разъединитель комплектуется приводами серии ПР-10Б синего и красного для заземляющих ножей цвета, а также удлинителем вала, соединительными вилками. Возможно изготовление тяги по чертежу заказчика, в стандартной комплектации не поставляется.

Для разъединителей на 2000 А. привод главного вала комплектуется удлиненной рукояткой.

Удлинитель вала приваривается на вал разъединителя, к нему прикручивается каплевидный рычаг с регулировочными отверстиями.

Контактная информация
Волгоградская обл, г.Волжский, ул., Автодорога 7-42а
это поле обязательно для заполнения
Телефон:*
Спасибо! Форма отправлена
Rambler's Top100 РИА РБК
Заказать продукцию
это поле обязательно для заполнения
Строка ввода:*
это поле обязательно для заполнения
Телефон:*
это поле обязательно для заполнения
E-mail:*
Скрытое поле:
Спасибо! Форма отправлена